Like Tree19сказали спасибо

Помогите запустить кондей

Страница 14 из 15 ПерваяПервая ... 412131415 ПоследняяПоследняя
Показано с 131 по 140 из 149

Комбинированный просмотр

Предыдущее сообщение Предыдущее сообщение   Следующее сообщение Следующее сообщение
  1. #1
    AKWoland
    Старожил
    Цитата Сообщение от miroslav Посмотреть сообщение
    на трех контактный датчик провода идут других цветов
    На датчик давления провода идут в косе двигателя, в передней косе только на электромуфту.


    Цитата Сообщение от miroslav Посмотреть сообщение
    и в этой книге нет номеров ячеек эбу куда подключать!
    Гугли схему от Авео с твоими мозгами, там есть номера пинов ЭБУ.

  2. #2
    miroslav
    Участник
    вот в косе есть провод на муфту я ее подключил и штекер на датчик трех контактный я его тоже подключил!

  3. #3
    miroslav
    Участник
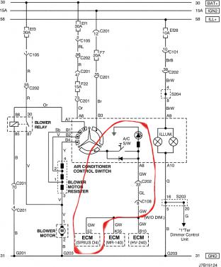
    Помогите запустить кондей-shema-knopki-cvet.jpg Здравствуйте датчик вроде подключил ,вот подключение кнопки к моему эбу выделено красным ,подскажите это плюс? Если да то какого цвета плюсовой провод с кнопки кондиционера выходящий из блока управления кондиционера?
    Последний раз редактировалось miroslav; 28.06.2014 в 14:40.

  4. #4
    Олег92
    Старожил
    Для блока управления вот эта схема должна быть актуальной, на ней по сине-белый проводу выходит плюс на включение кондиционера, только дальше на схеме куда провод идёт не смотри, у тебя по другому. Раз на схеме буквы, значит и на разъёме буквы должны быть проставлены

  5. #5
    miroslav
    Участник
    Спасибо у меня в эбу всеравно нет 52 контакта (мамки)я его от этого провода и пущу в эбу ,что получится отпишусь!

    - - - Добавлено - - -

    Еще вопрос при включении кондиционера как правильно должны работать оба вентилятора?

  6. #6
    Олег92
    Старожил
    оба вентилятора на первой скорости должны включаться (через резисторы)

  7. #7
    miroslav
    Участник
    Так резисторы я поставил сразу с косой это получается все время оба вентилятора должны гонять

  8. #8
    Олег92
    Старожил
    да, пока кондиционер работает работают и вентиляторы

  9. #9
    miroslav
    Участник
    Понял завтра буду подключать кнопку и все проверю!

    - - - Добавлено - - -

    Приветствую еще вопрос, если в мозгах нет алгоритмов работы Кондея он за пустится если все управление через него?

  10. #10
    AKWoland
    Старожил
    Цитата Сообщение от miroslav Посмотреть сообщение
    Приветствую еще вопрос, если в мозгах нет алгоритмов работы Кондея он за пустится если все управление через него?
    Мозги поддерживают кондей всегда. Смысла лить разную прошивку в авто с кондером и без нет абсолютно никакого.

Похожие темы

  1. Кондей
    от Кузьмич в разделе Электрооборудование и электроника
    Ответов: 6
    Последнее сообщение: 16.05.2013, 14:17
  2. помогите с партнамбером на кондей
    от chibis1970 в разделе Дополнительное оборудование
    Ответов: 3
    Последнее сообщение: 21.08.2011, 18:39
  3. кондей
    от 641dimka199 в разделе Электрооборудование и электроника
    Ответов: 9
    Последнее сообщение: 31.08.2010, 00:05
  4. Кондей
    от doctorishka в разделе Ремонт
    Ответов: 7
    Последнее сообщение: 24.04.2009, 02:09
  5. Кондей?
    от VadimSpb в разделе Двигатель и трансмиссия
    Ответов: 4
    Последнее сообщение: 08.07.2008, 14:29

Ваши права

  • Вы не можете создавать новые темы
  • Вы не можете отвечать в темах
  • Вы не можете прикреплять вложения
  • Вы не можете редактировать свои сообщения
  •