МР-3 через магнитолу

Страница 7 из 11 ПерваяПервая ... 56789 ... ПоследняяПоследняя
Показано с 61 по 70 из 107

Комбинированный просмотр

Предыдущее сообщение Предыдущее сообщение   Следующее сообщение Следующее сообщение
  1. #1
    Kolo
    Старожил

    МР-3 через магнитолу

    Да проще мафон оторвать и вывести вместо него линейный вход. Просто лезть с паялом не хотелось...

  2. #2
    Franky
    Старожил

    МР-3 через магнитолу

    Тоже верно . И все - таки поищи , ради интереса , у японцев .

  3. #3
    Kolo
    Старожил

    МР-3 через магнитолу

    Да бестолку похоже это. Просто через разъем включиться. Даже если и найду протокол, делать придется много чего. Я вечером уже полазил по саабнет-у. Были там уже желающие влезть... В итоге паяли

  4. #4
    Franky
    Старожил

    МР-3 через магнитолу

    На SAABах тожеBLAUРUNKT ...

  5. #5
    lion_han
    Участник

    МР-3 через магнитолу

    Да бестолку похоже это. Просто через разъем включиться. Даже если и найду протокол, делать придется много чего. Я вечером уже полазил по саабнет-у. Были там уже желающие влезть... В итоге паяли
    А там на этой платке не было микросхемы про которую я писал? Если была то придется эмулятор собирать, если нету то можно другим способом пойти....Это одна из распиновок кларионовского мафона, но не того что у нас.....
    Миниатюры Миниатюры МР-3 через магнитолу-clar.jpg  

  6. #6
    Kolo
    Старожил

    МР-3 через магнитолу

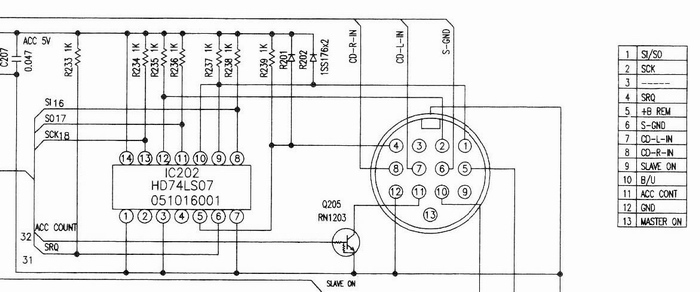
    На матери стоит LS07. Щас все разобрал, рассматриваю... А распиновка то похоже как раз та.

  7. #7
    lion_han
    Участник

    МР-3 через магнитолу

    Значит 5-ая нога задействована?

  8. #8
    Kolo
    Старожил

    МР-3 через магнитолу

    Нет. 5 не задействована Задействованы ноги как в http://users.adelphia.net/~jlehome/aux_input.htm

  9. #9
    Mikus
    Участник

    МР-3 через магнитолу

    Обманывать нам придется PT2319...
    Вощем я режу после LA3161, до разделительных электролитов и впаиваю туды выход с плеера
    тоже слежу за ходом действие, если чего получится, выкладывай плиз схемку перепайки

  10. #10
    lion_han
    Участник

    МР-3 через магнитолу

    Но в продаже имеются кларионовские эмуляторы лин.входа через C-Bus. Значит все-таки как-то можно обмануть это дело...
    Только все упирается в одно как????

Похожие темы

  1. Про магнитолу
    от blin в разделе Электрооборудование и электроника
    Ответов: 102
    Последнее сообщение: 30.07.2014, 17:25
  2. ВАЖНО: ЭБУ-МР-140 нексия, ланос евро-3 8V
    от svv в разделе Чип-тюнинг
    Ответов: 14
    Последнее сообщение: 31.10.2010, 13:12
  3. Продам магнитолу!
    от joker2008 в разделе Автозвук
    Ответов: 6
    Последнее сообщение: 13.10.2010, 19:21
  4. Кларион МР-3 перестал читать
    от Марсоход в разделе Вопросы и ответы
    Ответов: 4
    Последнее сообщение: 08.07.2010, 17:49
  5. Вытащили магнитолу
    от серега777 в разделе Автозвук
    Ответов: 10
    Последнее сообщение: 14.07.2008, 11:18

Ваши права

  • Вы не можете создавать новые темы
  • Вы не можете отвечать в темах
  • Вы не можете прикреплять вложения
  • Вы не можете редактировать свои сообщения
  •